呼吸保护装置-测试方法-第 4 部分:火焰测试


标准名称(英文): EN 13274-4 Respiratory protective devices - Methods of test - Part 4: Flame test

标准名称(中文): EN 13274-4 呼吸保护装置 - 测试方法 - 第 4 部分:火焰测试


标准背景:

呼吸防护装置的测试方法之一是火焰测试法。在工作环境中,如果呼吸空气出现了危险情况,工作场所中有害物质的密度增加,而空气中的氧气含量减少太多,那么工人就需要呼吸保护。


人体吸入空气中的含氧量应为 21%。如果氧气量低于这个比率,生命就会受到影响。空气污染物是对人类、动物、植物、有机体和所有生态系统的有害颗粒。根据这个定义,污染物主要分为两大类。它们是一组天然污染物,比如矿物粉末。另一组是合成和人造污染物,比如车辆废气和工业废气也包括在这一组中。通过呼吸道进入人体的污染物会引起各种疾病。


由于氧气是一种可燃易燃气体,因此呼吸保护装置,尤其是管子,必须经过火焰测试。


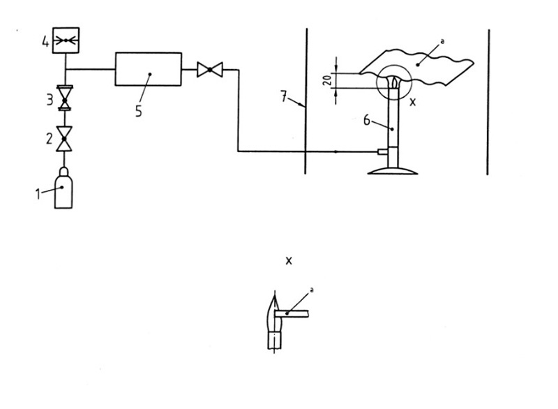
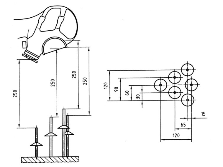
测试介绍:

方法1: 试样暴露在由六个燃烧器组成的阵列中,在(950±50)°C的温度下燃烧(5±0,5)秒。

呼吸保护装置-测试方法-第 4 部分:火焰测试 呼吸保护装置-测试方法-第 4 部分:火焰测试

方法2: 将试样暴露在温度为(800±50)℃的火焰中(12±0.5)秒,使火焰的中心撞击到被测试样的边缘。


呼吸保护装置-测试方法-第 4 部分:火焰测试

方法3: 被测试的试样被固定并在温度为(800±50)℃、速度为(60±5)mm/s的火焰中通过。


呼吸保护装置-测试方法-第 4 部分:火焰测试 呼吸保护装置-测试方法-第 4 部分:火焰测试 呼吸保护装置-测试方法-第 4 部分:火焰测试

赛德斯威(SATISFY)可提供防护用品EN 13274-4燃烧测试服务,请联系赛德斯威客服人员了解更多信息